Eve HRN-51N

Eve HRN-51N

Bistabilni relej MR-42 230V

Bistabilni relej MR-42 230V

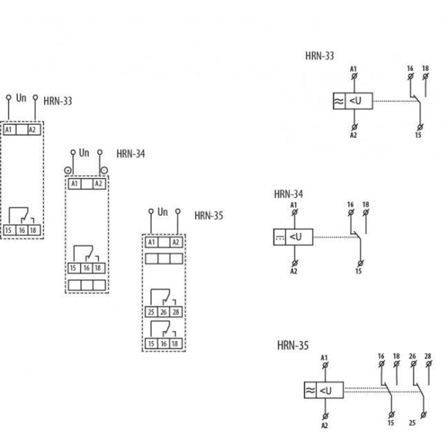
Relej za nadzor napona HRN-34 1-fazni nadzor napona 6-30V DC

Opis: HRN-34
Maksimalna nosivost AC1 (VA): 4000
Funkcija: Uređaji za nadzor i upravljanje
Napon napajanja (V): 6-30
Tip upravljanja: Umax i Umin
Broj kontakta: 1
Tip napona: DC
Nazivna struja: 16A
Tip kontakta: CO
6.836,55 RSD
Šifra
05-2471400
- Relej za nadzor napona
- 1 fazni nadzor napona
- 16A
- 6-30V DC
PROGRAM LINIJA : EVE
- Relej za nadzor napona
- 1 fazni nadzor napona
- 16A
- 6-30V DC
PROGRAM LINIJA : EVE
Napišite svoju recenziju
Pregledate:Relej za nadzor napona HRN-34 1-fazni nadzor napona 6-30V DC
Vaša ocjena